概述
智能式低壓電力電容器是0.4KV低壓配電網降低線損、提高功率因數、改善電 能質量和節能降耗的智能型無功補償裝置。集成了現代測控,電力電子,網絡通訊, 自動化控制,電力電容器等先進技術。改變了傳統無功補償裝置落后的控制器技術 和落后的機械式接觸器或機電一體化開關作為投切電容器的投切技術,改變了傳統 無功補償裝置體積龐大和笨重的結構模式,新一代智能電容器具有補償效果更好, 體積更小,功耗更低,價格更廉,節約成本更多,使用更加靈活,維護更加方便,
使用壽命更長,可靠性更高的特點,適應了現代電網對無功補償的更高要求。
正常工作條件和安裝條件
●環境空氣溫度: -25℃~+55℃
● 相對濕度:40℃時≤20%;20℃時≤90%
●海拔高度:≤2000m
●環境條件:無有害氣體和蒸汽,無導電性或爆炸性塵埃,無劇烈的機械振動
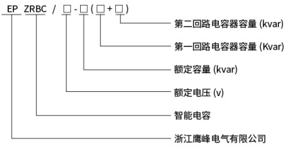
型號含義

外形尺寸及安裝尺寸圖

規格參數
補償方式 | 型號規格 | 額定容量(Kvar) | 額定電壓(V) | 備注 | 干式電容高度H(mm) |
三相共補 | EPZRBC/450-40 | 40 | 450 | 20+20 | 325 |
EPZRBC/450-35 | 35 | 450 | 20+15 | 325 |
EPZRBC/450-30 | 30 | 450 | 10+20 | 325 |
EPZRBC/450-25 | 25 | 450 | 10+15 | 325 |
EPZRBC/450-20 | 20 | 450 | 10+10 | 325 |
EPZRBC/450-10 | 10 | 450 | 5+5 | 325 |
EPZRBC/450-7.5 | 7.5 | 450 | 2.5+5 | 325 |
分相補償 | EPZRBC/250-30 | 30 | 250 |
| 325 |
EPZRBC/250-25 | 25 | 250 |
| 325 |
EPZRBC/250-20 | 20 | 250 |
| 325 |
EPZRBC/250-15 | 15 | 250 |
| 305 |
EPZRBC/250-10 | 10 | 250 |
| 235 |
EPZRBC/250-5 | 5 | 250 |
| 235 |
說明:以上參數僅為常規型號的參數與數據,如有特殊規格,請來電咨詢。